A SCADA Network plays a critical role in modern industrial automation by enabling real-time monitoring, control, and data acquisition across distributed systems, as part of the fundamental concepts covered in SCADA fundamentals With the rise of Industry 4.0 and cloud-based solutions, platforms like ATSCADA have transformed traditional SCADA architectures into scalable, internet-connected ecosystems , based on modern SCADA software structure
This article explores how a SCADA Network with ATSCADA supports distributed applications over the internet, ensuring seamless communication between control centers, servers, and field devices.

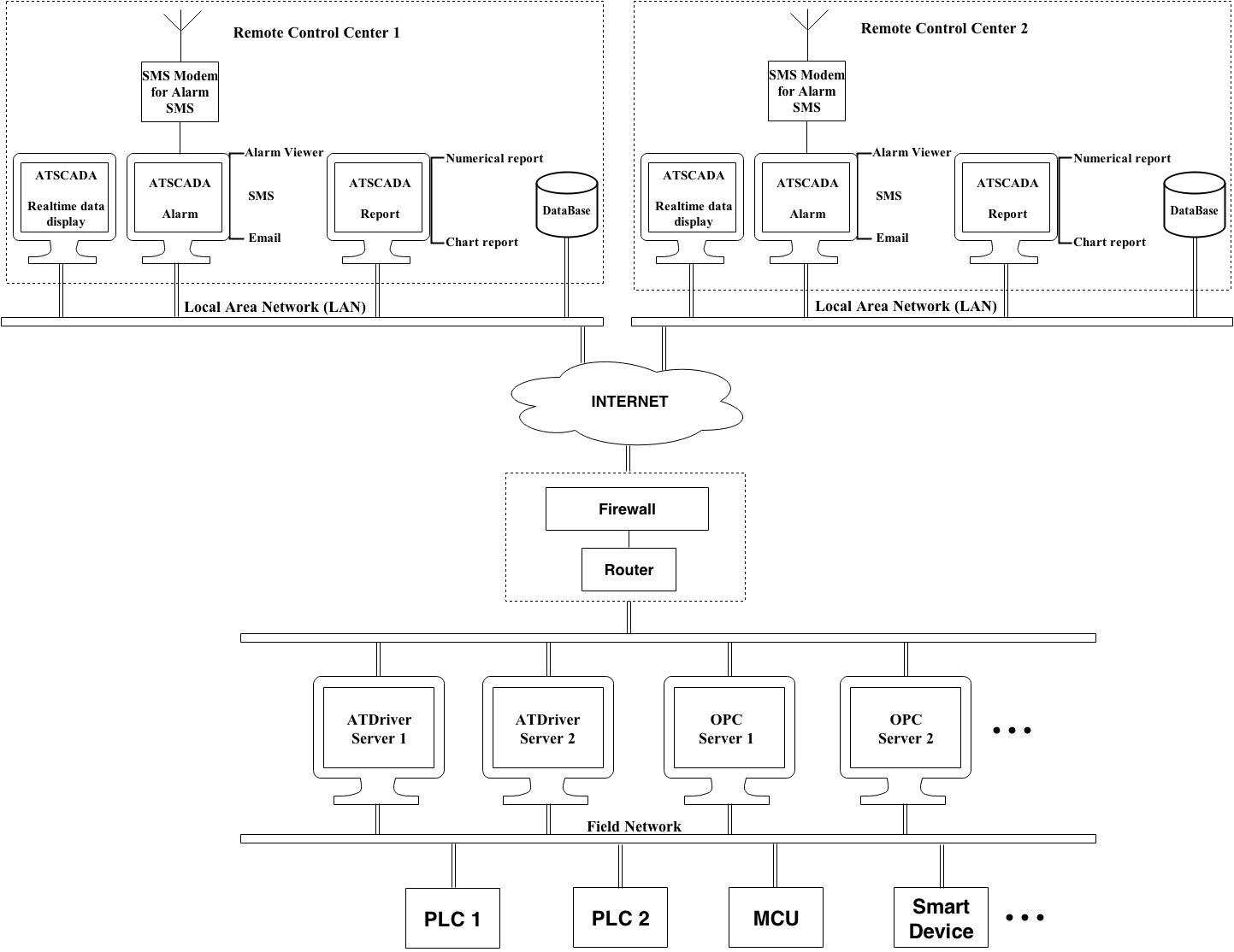
What Is ATSCADA in a SCADA Network?
ATSCADA is a modern SCADA software platform designed to build a scalable and distributed SCADA Network over the internet , similar to the system concepts explained in Industrial SCADA system It enables industries to monitor, control, and analyze data from multiple remote locations in real time.
Unlike traditional standalone SCADA system architectures, ATSCADA focuses on:
- Cloud-based monitoring
- Distributed architecture
- Real-time data visualization
- Flexible integration with PLCs, OPC servers, and IoT devices
This makes ATSCADA an ideal solution for modern industrial automation systems.
How ATSCADA Builds a SCADA Architecture over the Internet
A SCADA Network with ATSCADA is structured into multiple layers, ensuring seamless communication from field devices to remote control centers.
Control Layer (ATSCADA Software)
At the top level, ATSCADA provides:
- Real-time dashboards for monitoring
- Alarm systems with SMS and email notifications
- Reporting tools (charts, logs, analytics)
- Centralized database management
Operators can access the system from anywhere via the internet.
Communication Layer
ATSCADA integrates with:
- OPC Servers for standardized data exchange
- ATDriver Servers for device communication
- Secure internet protocols for remote connectivity
This ensures stable and secure data transmission across the SCADA Network.
Field Layer
At the lowest level, ATSCADA connects to:
- PLCs (Programmable Logic Controllers)
- MCUs and embedded systems
- Smart industrial devices
These devices collect real-time data and send it to the ATSCADA system.
Key Features of ATSCADA
Real-Time Monitoring
ATSCADA provides live data visualization through intuitive dashboards, helping operators quickly understand system status.
Alarm and Notification System
The platform supports:
- SMS alerts
- Email notifications
- Alarm viewer interface
This ensures rapid response to system issues.
Data Logging and Reporting
ATSCADA stores historical data and generates:
- Numerical reports
- Chart-based analytics
This helps businesses optimize performance and decision-making.
Distributed System Capability
A major strength of ATSCADA is its ability to support distributed SCADA Networks. As a result, multiple control centers can operate simultaneously without conflicts.
Internet-Based Access
Users can monitor and control systems remotely via:
- Web browsers
- Cloud platforms
This reduces the need for on-site supervision.
Benefits of Using ATSCADA in SCADA Networks
Scalability
ATSCADA allows easy expansion of your SCADA Network by adding new devices, servers, or locations without redesigning the system.
High Reliability
With distributed architecture and properly designed SCADA LAN network infrastructure, the system continues operating even if one node fails.
Cost Efficiency
By leveraging internet infrastructure, ATSCADA reduces hardware and maintenance costs compared to traditional SCADA systems.
Enhanced Security
Security features include:
- Firewall integration
- User authentication
- Access control
Easy Integration
About ATSCADA works seamlessly with:
- Existing PLC systems
- OPC standards
- IoT platforms
ATSCADA in Real-World Applications
For ATSCADA is widely used in:
- Smart factories
- Energy monitoring systems
- Water and wastewater treatment
- Oil and gas industries
- Cold chain monitoring
Its flexibility makes it suitable for both small and large-scale industrial systems.
Why Choose ATSCADA for Your SCADA Network?
Choosing ATSCADA means adopting a future-ready SCADA Network that supports:
- Remote monitoring over the internet
- Distributed control systems
- Real-time data analytics
- Industry 4.0 integration
It is a powerful solution for businesses looking to modernize their industrial operations.
Conclusion
A SCADA Network with ATSCADA provides a smart, scalable, and secure way to monitor and control industrial systems. With its distributed architecture and internet-based capabilities, ATSCADA is not just a SCADA system—it is a complete industrial monitoring solution for the digital era.
ATSCADA - Smart SCADA Software with AI Predictor & Blockchain. ATSCADA is an advanced SCADA software platform for real-time monitoring, intelligent control, and efficient data acquisition. It is ideal for Industrial IoT (IIoT), smart cities, integrated automation systems, and Agriculture 4.0. With a built-in AI Predictor, ATSCADA enables predictive analytics to detect issues early, optimize performance, and reduce downtime. The integration of Blockchain technology ensures secure, transparent, and tamper-proof data management. Highly scalable and easy to integrate, ATSCADA is trusted by businesses to enhance productivity, strengthen cybersecurity, and accelerate digital transformation.

Bài viết liên quan
SCADA and IoT : Modern Industry 4.0
Industry 4.0 is creating a major transformation in the way businesses operate and manufacture. The [...]
Apr
Everything You Need to Know About SCADA Systems
A SCADA Systems is a combination of hardware devices and software that enables remote monitoring [...]
Dec
SCADA Security on Cloud – Securing ATSCADA Cloud Systems
Cloud SCADA, also known as IoT/IIoT-based SCADA, represents a natural evolution of traditional SCADA systems [...]
Nov
SCADA Software Architecture Overview
The SCADA Software architecture is a combination of two main parts: execution software (runtime software) [...]
Jan
Understanding PLC Siemens in SCADA Systems
Siemens PLC, or PLC in general, may be unfamiliar terms for those outside the automation [...]
Jan
SCADA Network with ATSCADA: Distributed Applications in LAN
Modern industrial systems require reliable and efficient solutions for monitoring and control. In this context, [...]
Sep