Modern industrial systems require reliable and efficient solutions for monitoring and control. In this context, a SCADA Network plays a crucial role in connecting devices, servers, and operators within a unified system,based on SCADA core knowledge .With the advancement of industrial automation, ATSCADA has emerged as a powerful platform that enables distributed applications in LAN environments. As a result, businesses can achieve real-time data visibility, improved system performance, and enhanced operational efficiency.

What Is a SCADA Network in LAN?
A SCADA Network in a Local Area Network (LAN) is a system that enables real-time monitoring and control of industrial processes within a closed internal network. With ATSCADA, this network becomes more powerful by supporting distributed architecture, fast communication, and centralized data management.
Unlike internet-based systems, LAN-based SCADA Networks provide:
- High-speed data transmission
- Low latency communication
- Stable and reliable connections
- Enhanced internal security
As a result, ATSCADA is widely used in factories, manufacturing plants, and industrial zones.
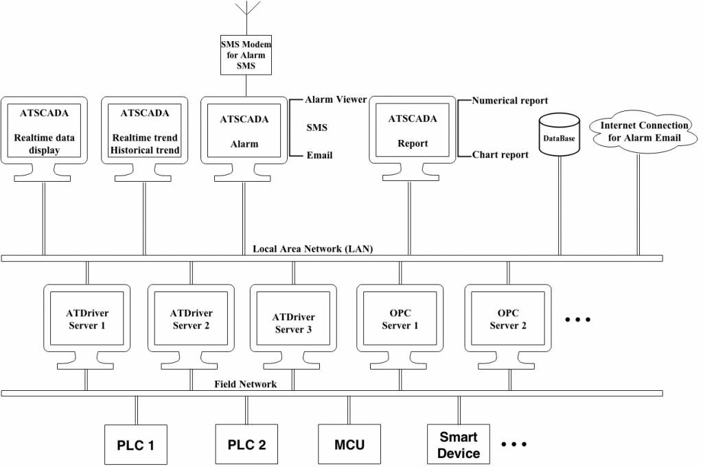
SCADA Network Architecture with ATSCADA in LAN
The SCADA Network with ATSCADA follows a distributed architecture designed for performance and reliability within a LAN environment.
Control Layer (ATSCADA Software)
At the top layer, ATSCADA provides full control and monitoring capabilities, including:
- Real-time data display dashboards
- Historical trend and data analysis
- Alarm management with SMS and email alerts
- Reporting tools for charts and numerical data
- Database systems for data storage
Operators can access and monitor the system through multiple workstations connected to the LAN.
Server and Communication Layer
This layer ensures seamless communication between devices and the control system. It includes:
- ATDriver Servers for device connectivity
- OPC Servers for standardized communication
- Internal LAN infrastructure for fast data transfer
Moreover, this layer guarantees stable and synchronized data exchange across the entire SCADA Network.
Field Network Layer
At the field level, ATSCADA connects directly to industrial devices such as:
- PLCs (Programmable Logic Controllers)
- MCUs (Microcontroller Units)
- Smart industrial devices
These devices continuously collect and transmit data to the upper layers for processing and visualization.
Key Features of ATSCADA in LAN SCADA Networks
Real-Time Monitoring
ATSCADA provides real-time visibility of all connected devices, similar to capabilities found in modern in real-time SCADA solution
Alarm and Notification System
The system supports:
- SMS alerts
- Email notifications
- Alarm viewer dashboards
As a result, critical issues can be handled immediately, reducing downtime.
Data Logging and Reporting
ATSCADA stores all operational data and generates:
- Historical trends
- Chart-based reports
- Numerical analysis
In addition, this data helps improve system performance and decision-making.
Distributed Control Capability
A major advantage of ATSCADA is its ability to support distributed SCADA Networks. As a result, multiple control stations can operate simultaneously without conflicts.
Benefits of Using ATSCADA in SCADA Networks
High Performance and Speed
Since the system operates within a LAN, data transmission is extremely fast. Therefore, real-time monitoring becomes more accurate and responsive.
System Reliability
ATSCADA ensures continuous operation even if one component fails. Moreover, distributed architecture reduces system dependency on a single node.
Cost Efficiency
LAN-based systems reduce the need for internet infrastructure. As a result, operational costs are lower while maintaining high performance.
Enhanced Security
Because the system operates within an internal network, it is less exposed to external threats. In addition, security measures such as firewalls and access control can be implemented easily.
Easy Integration
ATSCADA integrates seamlessly with:
- Existing PLC systems
- OPC standards
- Industrial communication protocols
Applications of ATSCADA in LAN Environments
ATSCADA is widely applied in many industrial sectors, including manufacturing and production systems, similar to SCADA applications in production monitoring
- Manufacturing plants
- Smart factories
- Energy monitoring systems
- Water treatment facilities
- Industrial automation systems
These environments require fast, stable, and secure SCADA Networks, making ATSCADA an ideal solution.
Best Practices for SCADA Network Design in LAN
To optimize your SCADA Network with ATSCADA, consider the following:
Network Segmentation
Separate control systems from office networks to improve security.
Redundancy Design
Use multiple servers and backup systems to ensure reliability.
Regular Monitoring
Continuously monitor system performance and network health.
Scalable Architecture
Design the system to support future expansion and additional devices.
Conclusion
A SCADA Network with ATSCADA in LAN provides a powerful solution for industrial monitoring and control. With high-speed communication, distributed architecture, and reliable performance, ATSCADA enables businesses to optimize operations and improve efficiency.
If you are looking for a secure, scalable, and high-performance SCADA solution, ATSCADA is a strong choice for modern industrial environments.
ATSCADA - Providing ATSCADA software - The monitoring and data acquisition control system is the appropriate choice for integrated system projects, IoT, smart city projects, agriculture 4.0... Is trusted by many customers.

Related posts
SCADA and IoT : Modern Industry 4.0
Industry 4.0 is creating a major transformation in the way businesses operate and manufacture. The [...]
Apr
Xu hướng ứng dụng hệ thống scada trong công nghiệp
Các hoạt động sản xuất công nghiệp ngày nay càng cao đòi hỏi nhiều tiêu [...]
Dec
Everything You Need to Know About SCADA Systems
A SCADA Systems is a combination of hardware devices and software that enables remote monitoring [...]
Dec
SCADA Security on Cloud – Securing ATSCADA Cloud Systems
Cloud SCADA, also known as IoT/IIoT-based SCADA, represents a natural evolution of traditional SCADA systems [...]
Nov
SCADA Software Architecture Overview
The SCADA Software architecture is a combination of two main parts: execution software (runtime software) [...]
Jan
Understanding PLC Siemens in SCADA Systems
Siemens PLC, or PLC in general, may be unfamiliar terms for those outside the automation [...]
Jan